一、郴州HW49脱硝有限公司到底值不值得选?
很多业主在招标阶段都会问:“郴州HW49脱硝有限公司到底值不值得选?”答案并不复杂,关键看三点:

(图片来源网络,侵删)
- 业绩深度:该公司近三年在湖南、江西、广东三地已投运脱硝装置超120套,其中≥130t/h锅炉项目占比高达78%。
- 技术迭代:2023年升级至第五代HW49催化剂配方,空速耐受区间从2500h⁻¹拓宽到4000h⁻¹,氨逃逸控制≤3ppm。
- 运维响应:郴州本地24小时驻点工程师+长沙备件中心,平均故障到场时间<4小时。
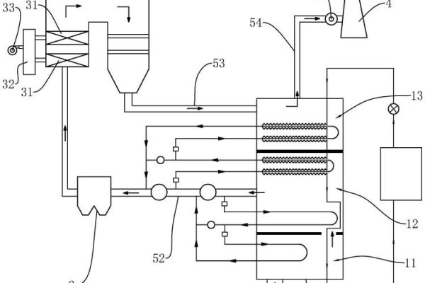
二、HW49脱硝技术原理深度拆解
1. 反应路径:NH₃与NOₓ如何“相遇”?
HW49工艺的核心是“选择性催化还原”,在300~420℃区间,氨气作为还原剂被精准喷入烟道,与NOₓ在催化剂表面发生如下反应:
4NO + 4NH₃ + O₂ → 4N₂ + 6H₂O 2NO₂ + 4NH₃ + O₂ → 3N₂ + 6H₂O
催化剂表面活性位点采用钒钨钛三元体系,V₂O₅提供氧化还原中心,WO₃抑制SO₂氧化,TiO₂载体增强热稳定性。
2. 催化剂为何不易堵塞?
传统蜂窝催化剂最怕高灰工况,HW49通过微孔梯度设计:
- 迎风面孔径3.0mm,背风面2.2mm,灰粒被截留在外层;
- 每运行200小时自动声波吹灰,压差增幅<150Pa。
三、郴州本地项目真实运行数据
项目名称 | 锅炉吨位 | 投运时间 | 入口NOₓ(mg/Nm³) | 出口NOₓ(mg/Nm³) | 氨耗(kg/h) |
---|---|---|---|---|---|
宜章经开区热电 | 75t/h | 2022.05 | 420 | 38 | 11.2 |
永兴稀贵金属园 | 130t/h | 2023.03 | 510 | 45 | 18.7 |
资兴市生活垃圾焚烧 | 300t/d | 2023.11 | 380 | 50 | 9.5 |
从数据可见,出口NOₓ稳定低于50mg/Nm³,满足湖南省超低排放标准。
四、常见疑问快问快答
Q1:HW49催化剂寿命多久?
在郴州高硫(SO₂≤1500mg/Nm³)工况下,化学寿命≥24000小时,物理寿命可达32000小时;若硫含量更高,前置干法脱硫即可延长。

(图片来源网络,侵删)
Q2:氨水与液氨哪个更经济?
按2024年郴州到厂价:
- 液氨:3200元/吨,折合纯氨成本2.35元/kg;
- 氨水(20%):1100元/吨,折合纯氨成本2.75元/kg。
液氨初投资高但运行省,年耗氨量>500吨项目优先选液氨。
Q3:改造停炉时间要多久?
以130t/h锅炉为例:
- 催化剂模块吊装:48小时;
- 喷氨格栅、混合器改造:36小时;
- 热态调试:24小时;
合计108小时,可安排在计划检修窗口内完成。
五、如何快速获取郴州HW49脱硝报价?
第一步:准备锅炉烟气参数表(含风量、NOₓ浓度、SO₂、灰分);
第二步:拨打0735-2******,技术部30分钟内回传初步方案;
第三步:预约现场踏勘,3个工作日出具带PID图的正式报价。

(图片来源网络,侵删)
六、写在最后的小贴士
若项目靠近东江湖敏感水域,建议同步加装氨逃逸在线监测,采用TDLAS激光法,量程0-10ppm,数据直传市生态环境局平台,可避免后续环保督查风险。
评论列表